GKN Overdrive

Überholung eines GKN Overdrives (OD) für den Land Rover Defender
Vorab einige Infos zur Selbsthilfe.
Die Liste von Fahrzeugen, die mit einem Overdrive ausgestattet waren ist relativ lang. Angefangen über Jaguar, Triumpf, MG, Volvo, Ford bis hin zu Ferrari wurden gerne Fahrzeuge mit Vierganggetriebe mit einem Overdrive ausgestattet, um einen fünften Gang zu haben. Generell sind 5 Gang Getriebe eigentlich 4 Gang Getriebe, die noch einen 5. Gang als Overdrive fest eingebaut haben.
Die Basis all dieser Zusatzgetriebe bildet das Laycock de Nomanville Overdrive mit dem Merkmal, dass es sich um ein Getriebe mit der Eingangswelle auf der einen und der Ausgangswelle auf der anderen Seite handelt, ein „Durchgangsgetriebe“ also, das einfach hinten am Schaltgetriebe angeflanscht wird. Der GKN Overdrive basiert ebenfalls auf dem Laycock Overdrive, mit dem Hauptunterschied, dass der GKN (R-Type) Overdrive Ein- und Ausgang auf der gleichen Seite hat. Er nimmt sozusagen das Drehmoment vom Schaltgetriebe über die innen liegende Eingangswelle auf und gibt es über das konzentrisch auf der Eingangswelle sitzende Zahnrad im Verteilergetriebe (LT230) des Land Rovers wieder ab. Der GKN R-Type Overdrive basiert auf dem Laycock J-Type. Das „R“ steht für „reverse“, was eine umgekehrte Drehrichtung imVergleich zum J-Type bedeutet. Viele Teile sind zwischen R-Type und J-Type austauschbar, aber nicht der Planetenradsatz und das zugehörige Sonnenrad, weil durch den umgekehrten Drehmomentverlauf die Zahnrichtung ebenfalls umgekehrt ist.
Im Internet ist relativ viel Material zu finden, wenn man nicht nur nach „GKN Overdrive“ sucht, sondern eben auch nach „Laycock“, bzw die oben genannten Automarken in Verbindung mit dem Begriff „Overdrive“. Die meisten Suchergebnisse sind allerdings englischsprachig.
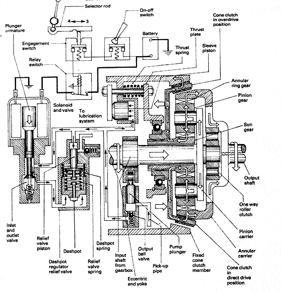
Funktion:
Zum Funktionsprinzip des Overdrive findet man ebenfalls viel im Internet. An dieser Stelle sei deshalb nur folgendes erwähnt: Der Overdrive ist im Wesentlichen ein schaltbares Planetengetriebe. Ein- und ausgeschaltet wird es mit einer elektrohydraulisch betätigten Konuskupplung, die im Direktgang mit Federkraft den Planetenradsatz überbrückt und das Drehmoment direkt von der Eingangswelle auf die Ausgangswelle leitet. Wird der Overdrive eingeschaltet zieht eine Hydraulik die Konuskupplung zurück in einen Bremsring. Da die Konuskupplung mit dem inneren Sonnenrad des Planetenradsatzes (welches nun fest gehalten wird) über eine Verzahnung verbunden ist, wird nun das Eingangsdrehmoment auf die Planetenräder geleitet. Das hat zur Folge, dass sich die Ausgangswelle (die mit dem äusseren Sonnenrad verbunden ist) nun um das Übersetzungsverhältnis schneller dreht. Gut erklärt und veranschaulicht ist das hier (englisch):
http://www.uniquecarsandparts.com.au/how_it_works_laycock_overdrive.htm
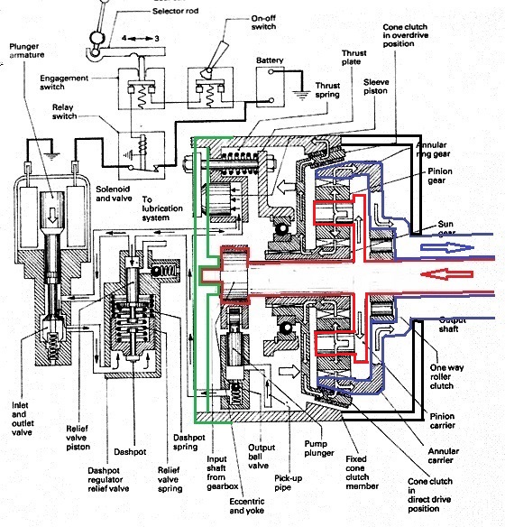
Die Schnittzeichnungen erklären den Unterschied zwischen J-Type und R-Type:
Die original Schnittzeichnung stammt von einem J-Type, also befindet sich die Ausgangswelle rechts und die Eingangswelle links. Beim R-Type muss man sich lediglich die Ausgangswelle auf der rechten Seite als hohles Rohr vorstellen
Ich habe versucht, das mit einfachen Änderungen am Schnittbild darzustellen. Die Ausgangswelle, auf der das schrägverzahnte Zahnrad sitzt ist blau dargestellt und die Eingangswelle rot. Der dünne Zapfen auf der roten Eingangswelle sitzt im rückwärtigen Deckel des R-Type (grün) in einem Bronze Lager. Die Konuskupplung befindet sich übrigens in der oberen Hälfte des Schnittbildes im Oberdrive Modus (Konuskupplung sitzt im Bremsring) und im unteren Teil des Bildes im Direct Drive Modus (Konuskupplung sitzt auf der Ausgangswelle).
Die beste und detaillierteste Reparaturanleitung für ein Laycock J-Type findet man hier bei Buckeye Triumph
| Theorie | Zerlegung | Zusammenbau | Test und Fehlersuche |
Mit etwas technischem Verständnis und den oben eingefügten Schnittzeichnungen ist die technische Verwandtschaft zwischen dem Laycock J-Type und dem GKN R-Type gut erkennbar und die Vorgänge sind somit übertragbar. Im hydraulischen Teil sind beide ODs nahezu identisch. Der Dashpot (Druckregler und –speicher) ist etwas anders aufgebaut. Ölpumpe und Filtereinsatz, sowie das elektrische Ventil sind gleich. Das Gehäuse des R-Type macht einen etwas stabileren Eindruck. Beim R-Type Gehäuse fehlt das eingeschraubte Relief Valve, vermutlich aufgrund des geänderten Dashpot Designs.
Werkzeuge
Für die Arbeiten am OD sind folgende Spezialwerkzeuge nötig. Zum Entfernen der Deckel im Hydraulikteil des Overdrive benötigt man einen einstellbaren Stirnlochschlüssel mit 5mm Stiften. Alle drei Deckel (Hydraulikpumpe, Hochdruckfilter, Druckspeicher) lassen sich recht leicht entfernen, wenn man sie zuerst mit einigen Hammerschlägen prellt und damit lockert.
Ein weiteres „Spezialwerkzeug“ ist ein einfacher Bleistift. Er ersetzt das Laycock Spezialwerkzeug L401. Man benötigt das L401 um den Ventilkörper des Druckspeichers (Dashpot) aus dem Getriebegehäuse zu bekommen. Es fasst den Ventilkörper durch die Regelbohrung mit einem Haken und ermöglicht das Herausziehen, ohne die empfindliche Regelbohrung im Ventilkörper zu beschädigen. Ich habe einfach den Bleistift mit dem Hammer in diese Bohrung geklopft und den Ventilkörper am Bleistift aus dem Gehäuse gezogen. Da der Ventilkörper nur durch die O-Ringe im Gehäuse gehalten wird geht dies ohne das Risiko den Bleistift abzureissen. Danach habe ich den Bleistift mit einem anderen Holzstäbchen wieder aus dem Ventilkörper geklopft.
Das dritte „Spezialwerkzeug“ ist eine hydraulische Werkstattpresse mit passenden Druckstücken zum Einpressen von Lagern und Dichtringen. Meine einfache 10to Presse hat sowohl für die Demontage, als auch für die Montage problemlos gereicht.
Nun zu meinem Overdrive.
Ich konnte das Getriebe günstig in defektem Zustand erwerben. Fehlerdiagnose war ein Durchrutschen des Getriebes im direkten Gang. Das Getriebe konnte ohne Widerstände gedreht werden, so dass auszuschliessen war, dass es im Inneren einen dramatischen Defekt oder einen Bruch von Komponenten gab.
Die Demontage des Getriebes ergab 2 Defekte, abgesehen davon, dass es innen völlig verdreckt war und alles von einer dicken, klebrigen schwarzen Schicht bedeckt war.
Der erste und offensichtlichste Fehler war (wie das Fehlerbild schon vermuten liess) eine verschlissene Konuskupplung. Der innere Belag der Konuskupplung war fast völlig verschwunden und erklärte damit das Durchrutschen des Overdrives im direkten Gang. Es erklärt ebenfalls die völlige Verdreckung des Overdrives. Der abgeschliffene Kupplungsbelag hat das Getriebe innen total zugekleistert, was auf zu lange Ölwechselintervalle schliessen lässt.
Erkennbar auf dem Foto ist, dass der äussere Kupplungsbelag mit ca. 2mm Stärke noch vollständig vorhanden ist, aber der innere Belag völlig abgeschliffen.

Zum Vergleich die neu belegte Kupplung von Overdrive Repair Services im Austausch

Der zweite Fehler betrifft das Stützlager der Eingangswelle im hinteren Lagerdeckel. Es war stark ausgeschlagen.

Die Lagerung besteht aus einer gewickelten Bronzebuchse mit Stahlrücken. Die Buchse sass bereits lose im Lagerdeckel und hat sich wohl schon mitgedreht. Auch zwischen Welle und Buchse war sehr hohes Spiel. Zum Glück ist im Lagerdeckel genug Fleisch, dass man eine selbstgedrehte Buchse einpassen kann. Der Wellenstumpf ist zylindrisch mit einem Mass von 14,25mm. Im Getriebe gab es durchaus Späne zu finden, so dass ich nicht sagen kann welches Ursprungsmass der Zapfen hatte. Die Buchse hat aussen 19,0mm und innen 14,4mm. Die Bohrung im Lagerdeckel ist auf 19,15mm aufgeweitet.
Bestellte Neuteile:
Hauptlager: 6011, 55x90x18, beidseitig abgedichtet, C3 ( NTN6011LLU)
Drucklager Konus Kupplung: 98209 (od. SC0922), 45x85x11, offenes Lager, C3
2 Wellendichtringe: 40x52x7,
Eingangslager VTG: SKF BR18790/BR18720 , 50,8x85x17,46 zöllig
4 Kupplungsfedern: OD118978 (bei Devon 4x4) für R-Type
Wellenscheibe: OD119383 (bei Devon 4x4) für R-Type
Expansion Tank: OD119499 (bei Devon 4x4)
OD Gasket Main Body: OD119476 (bei Devon 4x4)
Gasket to Transfer Box: FRC5413 (bei Devon 4x4)
Hochdruckfilter: NKC23 (bei Overdrive Repair Services) für R-Type
Dichtungssatz: JGSK (bei Overdrive Repair Services) für J-Type incl. O-Ringe
Konuskupplung: NKC40E (bei Overdrive Repair Services) für J-Type, im Austausch
Der komplette Preis für die Überholung lag 2014 bei rund 260,- €
Der Dichtungssatz von Overdrive Repair Services ist für einen J-Type OD und beinhaltet deshalb den Wellendichtungsring für den J-Type, der im R-Type nicht benötigt wird. Deshalb die beiden Dichtungsringe 40x52x7 für den R-Type separat bestellen, sowie die Flächendichtungen, die der R-Type erfordert.
Alle O-Ringe sind Bestandteil des Dichtungssatzes von Overdrive Repair Services, aber von Fall zu Fall kann es hilfreich sein die Masse der O-Ringe zu kennen. Auf der der Buckeye Triumphs Website hat man sich die Mühe bereits gemacht und ich stelle die Daten hier zur Verfügung:
O-Rings for J Type Overdrive | ||||||
Application | Quantity | Nat'l O-Ring Size | Nominal size in inches |
| ||
ID | CS | OD |
| |||
Operating Piston | 2 | 214 | 1 | 1/8 | 1 1/4 |
|
Pump Plug | 1 | 021 | 15/16 | 1/16 | 1 1/16 |
|
Pump Body | 1 | 023 | 11/16 | 1/16 | 13/16 |
|
Dashpot Plug | 1 | 024 | 1 1/8 | 1/16 | 1 1/4 |
|
Dashpot Sleeve | 1 | 022 | 1 | 1/1/6 | 1 1/8 |
|
Relief Valve Body (large) | 1 | 022 | 1 | 1/1/6 | 1 1/8 |
|
Relief Valve Body (small) | 1 | 028 | 1 3/8 | 1/16 | 1 1/2 |
|
Solenoid-Operating valve-outside valve | 2 | 014 | 1/2 | 1/16 | 5/8 |
|
Solenoid-Operating valve-valve end | 1 | 010 | 1/4 | 1/16 | 3/8 |
|
Solenoid-Operating valve- valve stem | 2 | 007 | 5/32 | 1/16 | 9/32 |
|
|
|
|
|
|
|
|
Demontage (die Bilder zeigen zur besseren Erkennbarkeit bereits gereinigte Komponenten)
Die Zerlegung des OD bereitet wenig Probleme. Da viele Ods von Ölundichtigkeiten geplagt sind, empfiehlt sich zuerst eine gründliche äusserliche Reinigung vor Beginn der Arbeit. Einige Sicherungsringe auf den Wellen sind einfache Spannringe ohne die Augen, die man von Seegeringen gewohnt ist. Von daher gestaltet sich die Entfernung mit einer kleinen Seegeringzange etwas fummelig.
Normalerweise ist die Adapterplatte (zum LT230) aus Stahl mit dem Eingangszahnrad des LT230 bereits separiert oder im Auto am VTG geblieben.
Am OD werden nun die ½“ Muttern und die beiden Inbusschrauben gelöst und der vordere Teil des Gehäuses kann abgenommen werden. Zum Vorschein kommt der Aussenring des Planetenradsatzes (im englischen als Annulus bezeichnet) mit dem innen liegenden Planetenradsatz. Diese Glocke kann einfach mitsamt Planetenradsatz von der Welle gezogen werden und darunter wird die Welle, sowie die Innenseite der Konuskupplung sichtbar. In der Glocke befindet sich der Planetenradsatz, der Rollenfreilauf (englisch: unidirectional clutch) und die Druckscheibe aus Bronze (englisch: Thrust washer).
Nun wird der rückseitige Deckel abgeschraubt, unter dem der Antrieb der Ölpumpe, sowie die Federbrücken der Konuskupplung über den dazugehörigen Hydraulikkolben sichtbar werden. Nach lösen der 4 Muttern auf den Federbrücken wird die Konuskupplung mitsamt ihrem Drucklager und dem Drucklagerträger nach vorne aus dem Gehäuse von der Welle gezogen.
Nun wird die Ölpumpe ausgebaut. Der Ausbau gestaltet sich am leichtesten, wenn man erst den Ölpumpendeckel (Stirnlochdeckel) entfernt, Rückschlagventil und den Zylinder mit einem Holzstäbchen aus dem Gehäuse drückt. Nun kann man den Sicherungsring von der Welle nehmen und den Exzenter aus dem Exzenterfolger holen. Erst dann kann man den Exzenterfolger mit dem Pumpenkolben herausnehmen.
Der Ausbau des Hochdruckfilters ist völlig problemlos. Die Innereien des Druckspeichers (Dashpot) lassen sich bis auf den Ventilkörper ebenfalls gut aus dem Gehäuse klopfen. Der Ventilkörper wird durch Einschlagen des bereits erwähnten Bleistiftes gezogen. Meiner Meinung nach muss man den Ventilkörper aber gar nicht aus dem Gehäuse ziehen. ER trägt zwar 2 O-Ringe, die aber im normalen Betrieb niemals undicht werden sollten und deshalb auch nicht unbedingt gewechselt werden müssen. Reinigen kann man alles, indem man es mit Bremsenreiniger durch vorhandene Bohrungen ausspült.
Dashpot:
Von links nach rechts: Ventilkörper, Regelkolben, Einstellscheiben, Federn, Federtopf, Stirnlochdeckel. Oben ist der Zylinder des Dashpots

Hochdruckfilter:
Gut zu erkennen, warum der Hochdruckfilter bei einem Ölwechsel auch gereinigt werden sollte

Ölpumpe:
Von links nach rechts: Stirnlochdeckel mit federbelastetem Kugelventil, Ventilteller (die stufige Seite muss nach rechts zeigen), Zylinder, Kolben mit Exzenterfolger. Oben ist der Exzenter und seine Sicherungsclips.

Hydraulikventil:

Das Kupplungsdrucklager kann nach entfernen des Sicherungsringes samt Träger sanft mit einem Schraubenzieher umlaufend abgehebelt werden.

Dass an der Konuskupplung nur der Belag auf der Innenseite verschlissen ist, lässt mich vermuten, dass die 4 Andruckfedern der Konuskupplung keinen ausreichenden Druck mehr aufbauen. Aus diesem Grund habe ich vorsichtshalber neue Federn bestellt.
Da ich kein Verschleissmass für die Federn gefunden habe gebe ich hier die Masse der neuen und alten Federn an. Alle Masse in mm. Erstaunlicherweise stellte sich nach Lieferung der neuen Federn heraus, dass meine gebrauchten Federn noch die grösste Länge hatten. Lahme Federn sind also allem Anschein nach nicht am verschlissenen Innenring der Konuskupplung schuld.
Feder | Länge | Aussen | Innen | Draht | Windungen |
gebraucht (Link) | 52,6 – 53,2 | 14,9 | 8,9 | 2,97 | 12,5 |
gebraucht (mein OD) | 54,1 – 54,2 | 14,9 | 8,9 | 3 | 12,5 |
Neu (Devon 4x4) | 53,7 | 14,9 | 8,9 | 3 | 12,5 |
Reparatur des Lagerdeckels:
Die bereits erwähnte Lagerbuchse des Stützlagers wird durch eine Buchse aus Rotguss ersetzt.
Aufbringen einer konzentrischen Aufnahmefläche zum Bearbeiten der Buchsenaufnahme für die Eingangswelle und drehen einer Planfläche für den Kühlkörper.

Die Aufnahme für die Lagerbuchse im Deckel bekommt eine radiale Querbohrung, damit der Lagerstumpf auch von der Rückseite mit Öl versorgt wird. Die rückwärtige Fläche des OD bekommt einen Kühlkörper aus der Elektronik um die Thermik ein wenig zu verbessern.
Ausdrehen der eingepressten Bronzebuchse
Die neue Lagerbuchse wird aus Lagerbronze gedreht und mit Schmiernuten versehen. Den Innendurchmesser der Buchse werde ich an die Welle anpassen.

Querbohrung für verbesserte Schmierung

Mit dem Dremel gefräste Ölnut von der Querbohrung ausgehend.

Die Querbohrung ist so angebracht, dass sie noch unter dem Ölniveau liegt.
Passt wieder tadellos!

Zusammenbau
Als erstes habe ich den Adapter zum VTG zusammen gebaut. Das Lager wird auf einer hydraulischen Werkstattpresse in den Lagerschild gepresst. Wie an der schwarzen Lagerdichtung zu erkennen ist benutze ich nicht das original NTN Lager. Mal sehen ...

Danach wird der Sicherungsring eingebaut und ebenfalls hydraulisch die Ausgangswelle des OD in das Lager gedrückt, nachdem die beiden Wellendichtringe in die Welle gepresst wurden.

Zur Veranschaulichung sind die Wellendichtringe hier lose auf die Welle gelegt. Sie werden sozusagen mit dem „Gesicht“ zueinander eingebaut, damit in beide Richtungen kein Ölaustausch stattfinden kann. In der Bronzebuchse, die hinter den Dichtungsringen sichtbar ist läuft dann die Eingangswelle des OD. Im folgenden Bild steckt sie zur besseren Veranschaulichung ohne Dichtungsringe in der Ausgangswelle.


Zum Schluss sieht das Ganze dann so aus:

Das Drucklager der Konuskupplung wird ebenfalls hydraulisch wieder in seinen Sitz gepresst.
Einsetzen der beiden Hydraulikkolben mit neuen O-Ringen

Einsetzen des neuen Hochdruckfilters


Einsetzen des Druckspeichers (Dashpot)
Die Aussparung des Dashpot-Zylinders muss mit der Zulaufbohrung übereinstimmen

Zusammenbau der Konuskupplung

Einsetzen der Innenwelle mit innerem Sonnenrad in die Konuskupplung

Bremsring auf das Hauptgehäuse aufsetzen

Danach Einbau der Konuskupplung mit Träger und Federn


Die Welle wird dann einfach von der Seite der Konuskupplung her in den OD geschoben. Nun wird der Annulusring mit dem Planetenradsatz auf Welle und Kupplung gesteckt und schon kann das Hauptgehäuse auf den OD geschraubt werden.
Die Rückseite sieht nun so aus:
(hier ist fälschlicherweise schon der Exzenter auf der Welle)

Um die Pumpe zu montieren muss erst der hintere Sicherungsring des Exzenters auf die Welle geklipst werden. Es ist der Sicherungsring, der KEINEN Anschliff hat.

Nun kommt der Exzenterfolger mit dem Kolben über die Welle. Erst jetzt kann man den Exzenter (im Gegensatz zum obigen Bild) auf seinen Platz zwischen Welle und Exzenterfolger popeln. Da auch der Pumpenzylinder noch nicht im Gehäuse ist hat man mit dem Exzenterfolger genügend Bewegungsspielraum, um den Exzenter gut einzufädeln.
Jetzt wird der Sicherungsring MIT dem Anschliff auf die Welle gesetzt. Der Raum zwischen Welle und Exzenterfolger ist an der schmalsten Stelle so schmal, das kein unangeschliffener Sicherungsring Platz hätte.
Erst jetzt wird von unten der Zylinder der Ölpumpe mit der Platte und dem Kugelventil wieder eingesetzt. Das geht einfach, weil der Kolben axial immer noch verschiebbar ist und gut eingefädelt werden kann.

Wichtige Themen:
Ölwechsel: Obwohl das Handbuch ein Ölwechselinterval von 55.000km vorschreibt, wird allgemein empfohlen alle 10.000km einen Ölwechsel durchzuführen. Der Zustand meines Overdrives bestätigt das, denn nur durch häufigeren Ölwechsel lässt sich der Abrieb der Konuskupplung zuverlässig aus dem Getriebe bekommen. Zudem sollte man auch den Schraubdeckel des Hochdruckfilters mit einem Stirnlochschlüssel entfernen und beim Ölwechsel auch gleich den Hochdruckfilter reinigen. Ein durch Kupplungsabrieb verstopfter Hochdruckfilter reduziert den Hydraulikdruck, der für die Betätigung der Konuskupplung nötig ist erheblich. Der Ölwechsel geht einfach vonstatten, weil alle Schrauben, sowie der Stirnlochdeckel des Hochdruckfilters leicht erreichbar sind.
Abdichtung: Der OD wird über einen Adapter an das Verteilergetriebe LT230 geschraubt. In diesem Adapter befindet sich die Ölabdichtung, die den Ölraum des VTG mit Getriebeöl gegen den OD mit ATF Öl trennt. Diese Abdichtung ist einen Blick wert, da es häufiger vorkommt, dass eine Undichtigkeit Getriebeöl aus dem VTG in den OD eindringen lässt und diesen dann überfüllt. Die Funktion des OD leidet durch die Viskositätserhöhung dann ebenfalls.
Die Eingangswelle des OD ist mit 2 Wellendichtringen (40x52x7) abgedichtet. Sie sind sozusagen „mit dem Gesicht“ zueinander direkt nebeneinander in der Ausgangswelle eingepresst. Diese Besonderheit sorgt für die Abdichtung in beide Richtungen. Eine weitere Besonderheit ist die Abdichtung des Hauptlagers. Beim VTG läuft die Eingangswelle eigentlich zwischen zwei Kegelrollenlagern. Abgedichtet wird nach aussen durch den PTO Deckel.

Diese Eingangswelle wird aber bei Montage des OD durch eine Eingangswelle im Adapter zum OD ersetzt. Gelagert wird diese Eingangswelle auf der Schaltgetriebeseite im standardmässigen Kegelrollenlager, auf der OD-Seite jedoch in einem beidseitig geschlossenem Rillenkugellager 6011, C3

Hier blickt man auf die Adapterplatte zwischen VTG und OD und sieht das Rillenkugellager in der Adapterplatte.

Hier ist die komplette Lagerung erkennbar. Das schrägverzahnte Zahnrad links ersetzt die Eingangswelle im VTG. Ganz links das Kegelrollenlager und in der Mitte das Rillenkugellager. Dazwischen sorgt die Federscheibe für die notwendige Vorspannung des Kegelrollenlagers.
Normalerweise bekommt so ein Rillenkugellager einen zusätzlichen Wellendichtring spendiert, aber hier hat man wohl aus Platzgründen (man bräuchte ja auch 2 davon) darauf verzichtet und vertraut auf die Abdichtung des beidseitig abgedichteten Kugellagers (die ja eigentlich nur das Schmiermittel im Lager halten soll) als Öldichtung zwischen VTG und OD. Das scheint ebenfalls eine Schwachstelle zu sein, denn im Internet finden sich Quellen, die behaupten, dass „nur“ das original Lager von NTN (NTN 6011LLU) zuverlässig abdichtet. Wichtig für die Abdichtung ist ebenfalls, dass die Entlüftung von VTG und OD zuverlässig funktioniert.
Kühlung:
Viele Berichte im Internet beziehen sich darauf, dass der OD extrem heiss läuft und das Öl beim Wechsel häufig nur als dunkle Brühe heraus kommt.

Links altes ATF Öl aus dem OD. Rechts frisches ATF Öl. Foto von Rainer4x4.
Die sowieso schon niedrige Ölmenge von ca 700ml ist also thermisch sehr stark belastet, obwohl die dunkle Färbung auch vom Abrieb der Kunuskupplung kommen kann. Dabei liesse sich die Ölmenge einfach durch einen neuen Lagerdeckel mit grösserem Volumen auf der Rückseite des OD erhöhen und mit eingearbeiteten Kühlrippen auch besser kühlen. Diese Version des Deckels trägt einen aufgeschraubten Kühlkörper.

Eine grosse Ölwanne für J-Type ODs gibt es bei Maximum Overdrive. http://www.maximum--overdrive.com/products.html . Möglicherweise fehlt am LT230 im Land Rover jedoch der Platz dafür, aber mit einem Zwischenrahmen liesse sich auch der original Deckel am OD rein volumenmässig vergrössern. Der Ansaugfilter muss dann um die Dicke des Rahmens nach unten gesetzt werden.
Da dies der erste Overdrive ist, den ich öffnen durfte will ich keinesfalls für mich beanspruchen hier eine „Reparaturanleitung“ geschrieben zu haben. Dafür ist meine Erfahrung viel zu gering. Ich habe hier lediglich meine Beobachtungen und Vermutungen notiert, um anderen Selbstschraubern einen Überblick zu geben, was auf sie zukommt.
Für einen einigermassen erfahrenen Schrauber stellt die Überholung des OD meiner Meinung nach kein Problem dar
Inzwischen ist der OD jedoch defekt und ist einen LT230 mit Ratio 1.1 gewichen. Nach meiner bisherigen Erfahrung ist das die wesentlich bessere Lösung.
Grund:
Der OD litt von Anfang an an dem Problem, dass er nach einiger Zeit von selbst in den direct drive mode schaltete. Dieses Problem trat idR gefühlt dann auf, wenn der OD warm wurde.
Experimente mit dickerem Öl ergaben, dass er umso länger im OD mode hielt, je dicker das Öl war. Erst testete ich Mischungen aus ATF und Motoröl. Bis schliesslich zu reinem Getriebeöl 75W90. Mit Getriebeöl hielt der OD auf Dauer, aber nur, wenn er in heissem Zustand nicht abgeschaltet wurde oder durch langsame Geschwindigkeit der OD herausgenommen werden musste. Dann liess er sich kaum mehr einschalten, erst wenn er wieder kälter wurde. Ich habe die Temperatur nie gemessen, aber das Verhalten deutete darauf hin. Es schien also abhängig von der Viskosität zu sein.
Ich baute eine Vorrichtung, um den hydr. Schaltdruck zu messen.
Interessant war, dass der OD mit dem Getriebeöl bisher am besten funktionierte, als ich auch noch zusätzlich einen Catch Tank anstelle der Entlüftungsleitung mit Unterdruck montierte.
Sein Verhalten mit dünnerem Öl zeigte, dass er sich nicht mehr einschalten liess, weil die Ölmenge absank. Ich konnte immer etwas dickes Öl durch die Entlüftungsöffnung nachfüllen, ohne jemals Öl abgelassen zu haben. Es musste also durch die Entlüftungsöffnung verschwunden sein oder das gedichtete NTN Lager im Antrieb (Öldichtung zum Verteilergetriebe) war undicht. Der OD liess sich dann dauerhaft nicht einschalten (auch nicht in kaltem Zustand) , erst wenn ich wieder Öl auffüllte.
Eine Kontrolle des Catch Tanks zeigte nun, dass nichts drin war. Der OD funktionierte in dieser Zeit mit dem Getriebeöl wie oben beschrieben. Das lässt den Schluss zu, das auch das NTN Lager nicht undicht ist, denn wenn der OD einschaltet muss auch genug Öl vorhanden sein. Es könnte also sein, dass die Unterdruckentlüftung tatsächlich unerwünscht Öl abgesaugt hat.
Nach Einbau der Druckmessvorrichtung zeigte sich folgendes:
Getriebeöl 75W90!
Der Druck pulsiert stark. Ist der OD kalt, steigt der Druck auf ca. 30 bar an. Ab ca 15 – 20 bar schaltet der OD ein. Ist der OD abgeschaltet ist der Druck 0 bar, der Zeiger bewegt sich gar nicht. Häufiges Ein- und Ausschalten zeigt den Wechsel zwischen 0 und 30 bar, der OD rückt ein. Sobald der OD ca 35 km gelaufen ist, lässt er sich abschalten, aber nicht wieder einschalten. Der Druck steigt dann nur noch auf ca. 10 bar, was für ein Einschalten nicht mehr reicht. Die Pumpe fördert also noch etwas, kann aber den nötigen Druck nicht erzeugen.
Beim Einschalten im kalten Zustand:
Druck steigt schnell auf 10 – 15 bar
Druck verharrt (Hydraulikkolben bewegen sich?)
OD rückt ein, während Druck schnell auf ca 30 bar steigt
Gesamtdauer ca. 4 – 5 sec
Auf einer Fahrt gab es bei eingeschaltetem OD auf der Autobahn plötzlich einen Knack. Danach war der Druck perfekt. Weitere 15km später ein Rattern. Ich hab den OD abgeschaltet und erst später wieder getestet.
Test: Der OD schaltete ein, als ob nicht gewesen sei. Keine Geräusche mehr.
Zustand beim Ausbau: Schreck lass nach!!
Der Hochdruckfilter war durch Dreck kollabiert (vom Druck zusammengepresst) und der Planetenradsatz war trocken. Lagerbolzen von 2 Planetenrädern waren locker mit 2 - 3 mm ausgeschlagen und die Räder frei beweglich. Der Rollenfreilauf war gebrochen. Kupplungsbelag war noch ca. zur Hälfte da, aber alles extrem verschmutzt.
Conclusion:
Getriebeöl greift Kupplungsbeläge an und sorgt für extreme Verschmutzung durch Partikel des aufgelösten Kupplungsbelages. Dadurch verstopft der Hochdruckfilter und kollabiert. Der gemessene Druck ist trotzdem hoch, denn die Messung ist VOR dem Hochdruckfilter. Der Druck ist also kein Indikator, ob tatsächlich Öl zu den Druckkolben fliesst.


